Help!!! My Subaru isn’t locking/unlocking with fob or manual

Ask for help with doing something on your car here.

Help!!! My Subaru isn’t locking/unlocking with fob or manual

Postby jm_2094 » Sun Jun 09, 2024 6:51 pm

So basically when attempting to lock or unlock my car none of the passenger doors seem to be working but my driverside door seems to be only door responding manually and with the fob i also attempted to lock all doors with the switch in the interior driver side and the passenger doors don’t lock. Do you think changing my car battery could affect the locking system of my car
jm_2094
 
Posts: 1
Joined: Sun Jun 09, 2024 6:27 pm
Car: 2004 Subaru Liberty B-4 3.0

Re: Help!!! My Subaru isn’t locking/unlocking with fob or ma

Postby Ric » Wed Jun 12, 2024 4:17 pm

jm_2094 wrote:Do you think changing my car battery could affect the locking system of my car

No, I doubt it.
It sounds like a fault in the switch in the driver door, or the wiring coming out of that door.
If you're not handy with a multimeter yourself, you may have to take it to an auto electrician.
User avatar
Ric
Site Admin
 
Posts: 6479
Joined: Fri Oct 06, 2006 11:08 pm
Location: Melbourne
Car: OLD: MY06 3RB Wagon NEW: MY21 Outbck
Real name: Ric
Profile URL: viewtopic.php?f=7&t=12

Re: Help!!! My Subaru isn’t locking/unlocking with fob or ma

Postby Ric » Wed Jun 12, 2024 4:25 pm

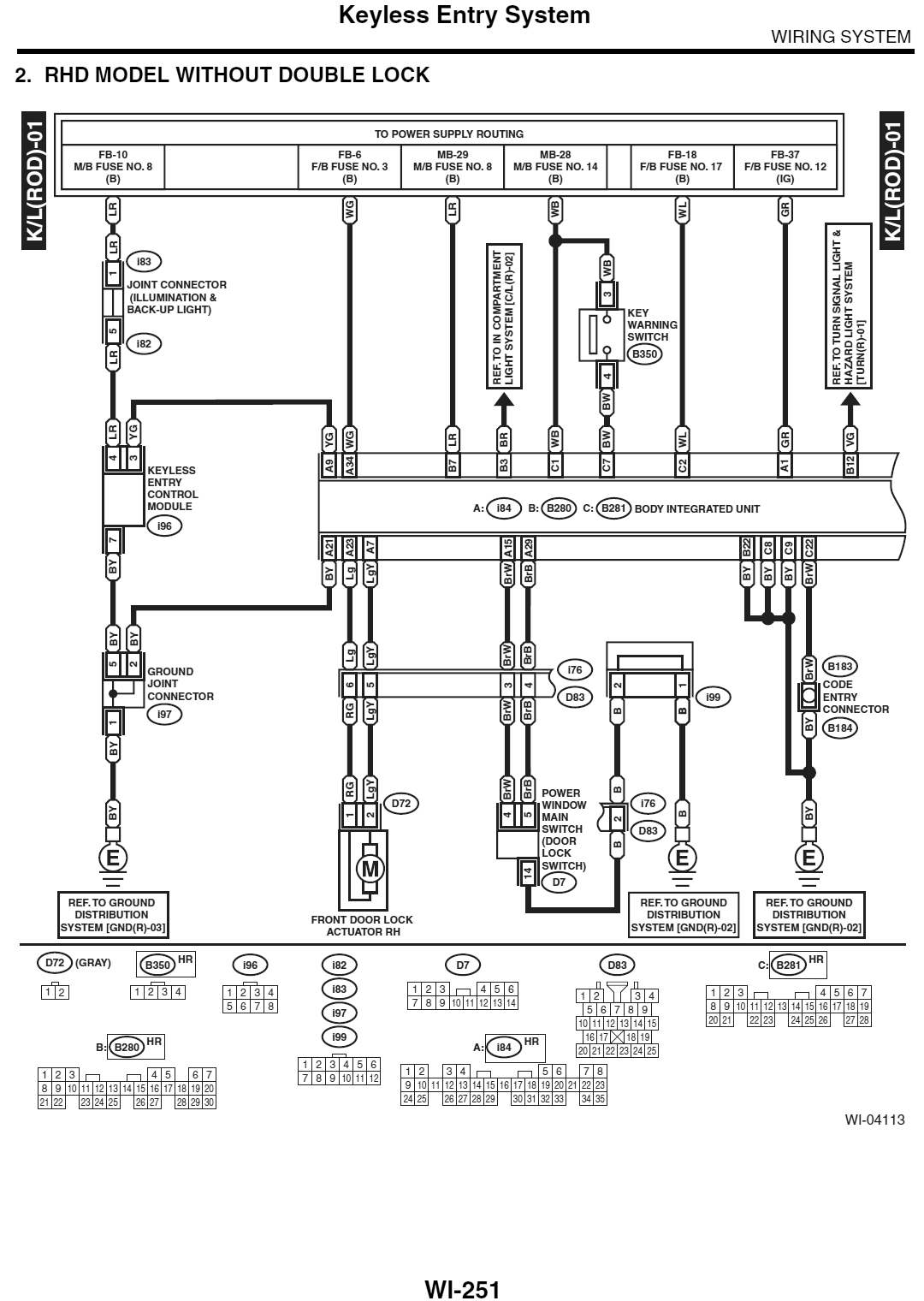
Here's the appropriate pages from the wiring diagram in the workshop manual.
Attachments
wi-253.png
wi-253.png (73.67 KiB) Viewed 4405 times
wi-252.png
wi-252.png (76.49 KiB) Viewed 4405 times
wi-251.png
wi-251.png (96.25 KiB) Viewed 4405 times
User avatar
Ric
Site Admin
 
Posts: 6479
Joined: Fri Oct 06, 2006 11:08 pm
Location: Melbourne
Car: OLD: MY06 3RB Wagon NEW: MY21 Outbck
Real name: Ric
Profile URL: viewtopic.php?f=7&t=12


Return to How do I?

Who is online

Users browsing this forum: No registered users and 3 guests